| สถานะห้องว่าง: | |
|---|---|
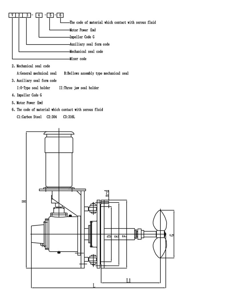
| จำนวน: | |
มิกเซอร์เข้ามุมหมุนด้านข้าง
โดยทั่วไปเครื่องกวนแบบมุมหมุนจะประกอบด้วยเพลาที่ขับเคลื่อนด้วยมอเตอร์ ใบพัด และกลไกการหมุนใบพัดเป็นส่วนประกอบที่รับผิดชอบในการสร้างการเคลื่อนที่ของของไหล และมีจำหน่ายในรูปทรงและรูปแบบต่างๆ รวมถึงใบพัด กังหัน และใบพายกลไกการหมุนทำให้ใบพัดสามารถหมุนและวางตำแหน่งในมุมต่างๆ ภายในถังได้
การออกแบบมุมหมุนสามารถลดการใช้พลังงาน ลดระยะเวลาในการผสม และเพิ่มเอฟเฟกต์ในการผสมมีประโยชน์มากสำหรับถังเก็บน้ำมันดิบขนาดใหญ่ (BS&W)คุณสมบัติการออกแบบหลัก:
กำลังมอเตอร์: 4-55kw
ความเร็วเอาต์พุต: 50-350rpm
ซีลเครื่องกล: ซีลเครื่องกลเดี่ยว/คู่
กล่องบรรจุแบบธรรมดาพร้อมตัวเลือกการดับ การชะล้าง หรือแจ็คเก็ตน้ำ
วัสดุ: Q235B, 45 #, เหล็กกล้าคาร์บอนพร้อมยาง / PO / PTFE / FRP / เคลือบฟันหรือตามคำขอของคุณ
| ประเภทมิกเซอร์ | เครื่องผสมเข้าด้านข้าง |
| ยี่ห้อมอเตอร์ | ABB หรือกำหนดเอง |
| ยี่ห้อลด | เย็บหรือปรับแต่งเอง |
| ปานกลาง | น้ำมันดิบ น้ำเสีย FGD เยื่อกระดาษ |
| พลัง | 0.37~110kw พิเศษสามารถปรับแต่งได้ |
| วัสดุของใบพัดและเพลา | เหล็กกล้าคาร์บอน |
| แรงดันไฟฟ้า/เฟส/ความถี่ | ปรับแต่ง |
มุมหมุน
เครื่องกวนแบบมุมแทรกแบบแปรผันใช้เพื่อป้องกันการสะสมของตะกอนและการเปลี่ยนแปลงมุมการหมุนดังนี้
ข้อดี:
----- การผสมที่รวดเร็วและทรงพลัง
----- ขนาดตลับลูกปืนอยู่ไกลเกินกว่าข้อกำหนดของ AGMA บำรุงรักษาง่ายและอายุการใช้งานยาวนาน
----- การออกแบบสำหรับผสมของเหลวที่มีความหนืดสูงและของเหลวที่เป็นของแข็งสูง
----- เพลาส่งออกสูงสุดสำหรับแต่ละแรงบิดที่อนุญาตจะใช้สำหรับการออกแบบการดัดงอที่ใหญ่ขึ้นและเพลาที่ยาวขึ้น
----- ระบบเกียร์ป้องกันแบริ่งได้รับการปกป้องจากการโค้งงอของเพลาอย่างรุนแรง
----- แบริ่งลูกกลิ้งเรียวรองรับภาระเพลาคานยื่น
-----ประสิทธิภาพที่เชื่อถือได้และปราศจากปัญหาด้วยส่วนประกอบที่มีคุณภาพ--การทดสอบและประเมินผลการใช้งานแบบผสมภายในองค์กร
----- จัดให้มีการออกแบบที่กำหนดเองสำหรับการใช้งานพิเศษ
-----ตามความเชี่ยวชาญด้านเทคนิค ประสบการณ์การใช้งาน และความรู้ด้านการตลาด การเลือกไดรฟ์ที่เหมาะสมสำหรับความต้องการในการผสมของคุณ
----- ตั้งแต่การออกแบบเบื้องต้น ไปจนถึงการติดตั้งและการเริ่มต้นและชิ้นส่วนหลังการขาย เราให้บริการที่เป็นเลิศ
มิกเซอร์สามารถปรับแต่งได้ตามความต้องการของคุณ!
การเลือกรูปทรงของใบมีดของโรงผสมถือเป็นขั้นตอนสำคัญในการออกแบบเครื่องกวนต่อไปนี้เป็นคำแนะนำโดยย่อเกี่ยวกับการเลือกใบพัดแบบพายฉันหวังว่าทุกคนจะชอบมัน:
ใบพัดแบบพายเป็นเครื่องกวนชนิดที่ง่ายที่สุด ใบมีดที่มีลักษณะคล้ายแผ่นที่เรียวยาวต่อเนื่องกันจะถูกเชื่อม ตรึงไว้ที่ดุม หรือยึดไว้บนแกนเครื่องกวน ดังนั้น ราคาต่ำมีการใช้อุปกรณ์ผสมประมาณ 35% ถึง 40%ตัวกวนแบบนี้ก็มักจะมี ใบพัด 3 ใบต่อใบพัด.ใบมีดสามารถติดตั้งในแนวตั้งบนดุมที่เรียกว่า ใบมีดแบน.นอกจากนี้ยังสามารถติดตั้งบนดุมในมุมที่เรียกว่า ไม้พายพับได้.
รูปแบบการไหลที่เกิดจากใบพัดพายจะคล้ายกับใบพัดกังหัน และยังมีความแตกต่างในด้านการไหลบ่าและการไหลตามแนวแกนด้วยอย่างไรก็ตามหน้าที่หลักของใบมีดก็คือ มีฟังก์ชั่นการไหลเวียนที่แข็งแกร่งและส่วนใหญ่จะใช้สำหรับการกวนซึ่งต้องใช้ใบมีดเพื่อระบาย (หมุนเวียน) เป็นจุดประสงค์หลักในกรณีที่มีการจำหน่ายเช่นเดียวกัน ค่าใช้จ่ายในการดำเนินการและการใช้พลังงานของไม้พายแบบพับได้ดีกว่าใบมีดแบบแบนเล็กน้อย.ในทางวิศวกรรมจริง ก มักใช้ใบพัดความเร็วต่ำที่มีเส้นผ่านศูนย์กลางขนาดใหญ่และถึงแม้ว่าผลการตัดจะไม่มาก แต่การไหลเวียนในถังก็ดีเนื่องจากสามารถใช้ใบพัดที่มีเส้นผ่านศูนย์กลางขนาดใหญ่ได้ จึงสามารถใช้เพื่อกวนได้เช่นกัน มีความหนืดปานกลาง 50 Pas.ในเวลานี้ เพื่อให้ชั้นบนและล่างของถังเปลี่ยนได้ง่าย มักใช้ใบพัดแบบหลายขั้นที่มี 3 ถึง 5 ขั้น หรือติดตั้งใบพัดด้านข้างไว้บนใบพัด
บริการภาคสนาม
KEHENG มีประสบการณ์เกือบ 30 ปีบริษัทของเราสามารถให้บริการวินิจฉัยและซ่อมแซมภาคสนามได้ทีมงานด้านเทคนิคจะจัดเตรียมทางเลือกในการบำรุงรักษานอกสถานที่ที่หลากหลายเพื่อช่วยในการดำเนินการผสมของคุณ
การติดตั้ง: ตามข้อกำหนดของลูกค้า
ให้คำปรึกษาและซ่อมแซมนอกสถานที่: KEHENG ให้บริการวินิจฉัยการซ่อมแซมนอกสถานที่หากไม่สามารถแก้ไขปัญหา ณ ที่เกิดเหตุได้ สามารถส่งอุปกรณ์กลับไปยังแผนกตรวจสอบและซ่อมแซมของเราได้
การบำรุงรักษาเชิงป้องกัน: เครื่องจักรทุกเครื่องจะต้องผ่านการตรวจสอบอย่างเข้มงวดก่อนที่จะออกไปKEHENG จะจัดให้มีการทดสอบวินิจฉัยและเกณฑ์มาตรฐานเพื่อให้มั่นใจถึงประสิทธิภาพสูงสุดของโซลูชันการผสมและอุปกรณ์
บริการอื่นๆ: เคHENG สามารถจัดหาโซลูชันและอุปกรณ์การผสมใหม่สำหรับโครงการฟื้นฟูของคุณ
บริการซ่อม
KEHENG นำเสนอการวิเคราะห์และตัวเลือกที่ครอบคลุมที่สุดในการซ่อมมิกเซอร์ไดรฟ์ระดับเริ่มต้น โปรแกรมตรวจสอบและซ่อมแซมมอบ:
1. เพิ่มความน่าเชื่อถือและความน่าเชื่อถือ
2. การซ่อมแซมคุณภาพสูงตามข้อกำหนดที่เข้มงวด
3. ยืดอายุอุปกรณ์ของคุณ
ทุกส่วนของมิกเซอร์ไดรฟ์ได้รับการทำความสะอาดอย่างละเอียดและตรวจสอบเพื่อระบุสาเหตุที่แท้จริงของความล้มเหลวมีการรายงานโดยละเอียดพร้อมกับตัวเลือกการซ่อมตามลำดับชั้นลูกค้าเลือกการซ่อมแซมที่เหมาะสมกับความต้องการในการปฏิบัติงานการรับประกันจะขึ้นอยู่กับตัวเลือกการซ่อมที่เลือก
ปัญหาทั่วไปที่สามารถแก้ไขได้ ได้แก่:
1. ความเหนื่อยล้าทางกล
2. สภาพอารมณ์เสีย
3. โหลดแรงกระแทก
4. การเปลี่ยนแปลงกระบวนการ
5. ความสมดุลของใบพัด
บริการลูกค้า
1. ลูกค้า KEHENG ทุกคนจะได้รับการสนับสนุนและข้อเสนอแนะทั้งก่อนและหลังการขาย
2. บริการของ KEHENG มีวัตถุประสงค์เพื่อช่วยให้ลูกค้าเลือกผลิตภัณฑ์ที่เหมาะสมที่สุด
3. KEHENG ช่วยให้ลูกค้าใช้ผลิตภัณฑ์ได้อย่างถูกต้อง: วางแผน、การติดตั้ง、การฝึกอบรม、การกำจัดปัญหา、การบำรุงรักษาและการซ่อมแซม、การปรับปรุงและการปรับให้เหมาะสม
4. ข้อเสนอของ KEHENG: จัดหาชิ้นส่วนอะไหล่ การพัฒนาทางเทคนิคและเทคโนโลยีล่าสุดที่มีอยู่ การเพิ่มประสิทธิภาพสต็อกของลูกค้า และคำแนะนำเกี่ยวกับชิ้นส่วนอะไหล่
การสนับสนุนทางเทคนิค
KEHENG มีเจ้าหน้าที่วิศวกรด้านการประยุกต์ใช้งานเต็มรูปแบบซึ่งมีประสบการณ์มากมายและมีความรู้กว้างขวางทีมงานด้านเทคนิคของเราประกอบด้วยวิศวกรสนับสนุนด้านเทคนิค วิศวกรออกแบบและพัฒนาผลิตภัณฑ์พวกเขามีความรู้และทักษะพิเศษในการให้บริการและคำแนะนำที่ตอบสนองและเชื่อถือได้พวกเขาจะร่วมมือกับวิศวกรฝ่ายขายเพื่อสื่อสารให้สมบูรณ์วิศวกรด้านการใช้งานสามารถระบุประเภทของไดรฟ์ อัตราส่วนของไดรฟ์ ข้อกำหนดในการติดตั้งมอเตอร์ ข้อกำหนดในการติดตั้งไดรฟ์ รายการพิเศษ เช่น ซีลเชิงกลและมอเตอร์ เพลากวน ดุมใบพัด และรายละเอียดใบพัด
หากคุณต้องการ KEHENG สามารถสนับสนุนการฝึกอบรมและคำแนะนำต่อไปนี้เพื่อให้พนักงานของคุณมีคุณสมบัติและคุ้นเคยกับคุณลักษณะเฉพาะของอุปกรณ์ KEHENG ที่เฉพาะเจาะจง
1. การฝึกอบรมการปฏิบัติงาน
2. การฝึกอบรมการบำรุงรักษา
3. การฝึกอบรมกระบวนการ
JiangSu KeHeng Petrochemical & Electrical Machinery Co., Ltd ก่อตั้งขึ้นในปี 1989 เป็นองค์กรเทคโนโลยีขั้นสูงที่เชี่ยวชาญด้าน R&D การออกแบบ การผลิต และการติดตั้งระดับมืออาชีพมีส่วนร่วมใน เตาทำความร้อนปิโตรเคมี, ระบบนำความร้อนเหลือทิ้งกลับมาใช้ใหม่, อุปกรณ์กำจัดกำมะถันของโรงไฟฟ้า, ระบบบำบัดน้ำเสีย, เครื่องผสม เป็นต้น สินค้าจำหน่ายทั่วประเทศจีนและส่งออกไปยังเอเชียตะวันออกเฉียงใต้ ยุโรป แอฟริกา ตะวันออกกลาง ญี่ปุ่น อินเดีย คาซัคสถาน ตุรกี และประเทศอื่นๆ อีกมากมาย
เคเฮงก็มี ศูนย์ R&D อิสระและ สมบูรณ์แบบ การทดสอบผลิตภัณฑ์ กำลังตรวจสอบ อุปกรณ์. ด้วยนวัตกรรมอย่างต่อเนื่องหลายปี ได้รับรางวัลมากกว่า 30 คุณประโยชน์ แบบอย่าง สิทธิบัตรและ 5 สิทธิบัตรการประดิษฐ์โดยสำนักงานทรัพย์สินทางปัญญาของรัฐ. ถึงตอนนี้ KeHeng มี กลายเป็นผู้จำหน่ายที่มีคุณสมบัติเหมาะสมใน Supply Link ขององค์กรและกลุ่มอุตสาหกรรมขนาดใหญ่หลายแห่ง เช่น ปิโตรไชน่า,ซิโนเปค,CNOOC ฯลฯ
ครองตลาดด้วยคุณภาพผลิตภัณฑ์ ดึงดูดลูกค้าด้วยชื่อเสียงขององค์กร
ความซื่อสัตย์- รากฐานของเราในการตั้งหลัก;การพัฒนา - การแสวงหา KeHeng ชั่วนิรันดร์
คุณภาพของผลิตภัณฑ์
เครื่องผสมทั้งหมดของเราผลิตขึ้นในโรงงานที่สร้างขึ้นโดยเฉพาะตามมาตรฐานคุณภาพ ISO9001 และใช้เฉพาะส่วนประกอบคุณภาพสูงในการก่อสร้างเท่านั้น
การออกแบบที่กำหนดเอง
ทีมงานเทคนิคมืออาชีพของเราจะออกแบบเครื่องผสมที่เหมาะสมที่สุดตามความต้องการของคุณ ซึ่งสามารถให้มูลค่าสูงสุดในการใช้งานได้
Pโครงการ Mการจัดการ
เรามอบหมายผู้จัดการโครงการโดยเฉพาะเพื่อให้แน่ใจว่าการผลิต การประกอบ และการควบคุมคุณภาพทุกด้านมีความก้าวหน้าเพื่อให้ตรงตามข้อกำหนดเฉพาะของลูกค้าแต่ละราย
บริการลูกค้า
ลูกค้า KEHENG ทุกคนจะได้รับการสนับสนุนและข้อเสนอแนะทั้งก่อนและหลังการขายเราช่วยให้ลูกค้าใช้ผลิตภัณฑ์อย่างถูกต้อง: PLAN、การติดตั้ง、การฝึกอบรม、การกำจัดปัญหา、การบำรุงรักษาและการซ่อมแซม、การปรับปรุงและการปรับให้เหมาะสม
ถาม: คุณเป็น บริษัท การค้าหรือผู้ผลิตหรือไม่?
ตอบ: เราเป็นผู้ผลิตโรงงานของเราอยู่ในมณฑลเจียงซู ถาม: จะปรับแต่งเครื่องกวนและมิกเซอร์ได้อย่างไร ตอบ: คุณสามารถส่งพารามิเตอร์การสมัครมาให้เราหรือกรอกแบบฟอร์มที่เราให้ไว้ จากนั้นเราจะเลือกหรือออกแบบผลิตภัณฑ์ที่เหมาะกับคุณและธุรกิจของคุณมากที่สุด ถาม: ระยะเวลาในการผลิตคือเท่าไร? ตอบ: ปกติ 30 วันหากคุณมียี่ห้อมอเตอร์ให้เลือก ระยะเวลารอคอยสินค้าอาจแตกต่างกันไป ถาม: เกี่ยวกับการรับประกันสินค้า? ตอบ: โดยปกติแล้ว เราให้การรับประกัน 1 ปีสำหรับผลิตภัณฑ์ที่ขายไปแล้ว แต่เรายังสามารถให้บริการตลอดชีวิตได้เมื่อคุณต้องการเพื่อรักษาความสัมพันธ์ระยะยาวกับคุณ
มิกเซอร์เข้ามุมหมุนด้านข้าง
โดยทั่วไปเครื่องกวนแบบมุมหมุนจะประกอบด้วยเพลาที่ขับเคลื่อนด้วยมอเตอร์ ใบพัด และกลไกการหมุนใบพัดเป็นส่วนประกอบที่รับผิดชอบในการสร้างการเคลื่อนที่ของของไหล และมีจำหน่ายในรูปทรงและรูปแบบต่างๆ รวมถึงใบพัด กังหัน และใบพายกลไกการหมุนทำให้ใบพัดสามารถหมุนและวางตำแหน่งในมุมต่างๆ ภายในถังได้
การออกแบบมุมหมุนสามารถลดการใช้พลังงาน ลดระยะเวลาในการผสม และเพิ่มเอฟเฟกต์ในการผสมมีประโยชน์มากสำหรับถังเก็บน้ำมันดิบขนาดใหญ่ (BS&W)คุณสมบัติการออกแบบหลัก:
กำลังมอเตอร์: 4-55kw
ความเร็วเอาต์พุต: 50-350rpm
ซีลเครื่องกล: ซีลเครื่องกลเดี่ยว/คู่
กล่องบรรจุแบบธรรมดาพร้อมตัวเลือกการดับ การชะล้าง หรือแจ็คเก็ตน้ำ
วัสดุ: Q235B, 45 #, เหล็กกล้าคาร์บอนพร้อมยาง / PO / PTFE / FRP / เคลือบฟันหรือตามคำขอของคุณ
| ประเภทมิกเซอร์ | เครื่องผสมเข้าด้านข้าง |
| ยี่ห้อมอเตอร์ | ABB หรือกำหนดเอง |
| ยี่ห้อลด | เย็บหรือปรับแต่งเอง |
| ปานกลาง | น้ำมันดิบ น้ำเสีย FGD เยื่อกระดาษ |
| พลัง | 0.37~110kw พิเศษสามารถปรับแต่งได้ |
| วัสดุของใบพัดและเพลา | เหล็กกล้าคาร์บอน |
| แรงดันไฟฟ้า/เฟส/ความถี่ | ปรับแต่ง |
มุมหมุน
เครื่องกวนแบบมุมแทรกแบบแปรผันใช้เพื่อป้องกันการสะสมของตะกอนและการเปลี่ยนแปลงมุมการหมุนดังนี้
ข้อดี:
----- การผสมที่รวดเร็วและทรงพลัง
----- ขนาดตลับลูกปืนอยู่ไกลเกินกว่าข้อกำหนดของ AGMA บำรุงรักษาง่ายและอายุการใช้งานยาวนาน
----- การออกแบบสำหรับผสมของเหลวที่มีความหนืดสูงและของเหลวที่เป็นของแข็งสูง
----- เพลาส่งออกสูงสุดสำหรับแต่ละแรงบิดที่อนุญาตจะใช้สำหรับการออกแบบการดัดงอที่ใหญ่ขึ้นและเพลาที่ยาวขึ้น
----- ระบบเกียร์ป้องกันแบริ่งได้รับการปกป้องจากการโค้งงอของเพลาอย่างรุนแรง
----- แบริ่งลูกกลิ้งเรียวรองรับภาระเพลาคานยื่น
-----ประสิทธิภาพที่เชื่อถือได้และปราศจากปัญหาด้วยส่วนประกอบที่มีคุณภาพ--การทดสอบและประเมินผลการใช้งานแบบผสมภายในองค์กร
----- จัดให้มีการออกแบบที่กำหนดเองสำหรับการใช้งานพิเศษ
-----ตามความเชี่ยวชาญด้านเทคนิค ประสบการณ์การใช้งาน และความรู้ด้านการตลาด การเลือกไดรฟ์ที่เหมาะสมสำหรับความต้องการในการผสมของคุณ
----- ตั้งแต่การออกแบบเบื้องต้น ไปจนถึงการติดตั้งและการเริ่มต้นและชิ้นส่วนหลังการขาย เราให้บริการที่เป็นเลิศ
มิกเซอร์สามารถปรับแต่งได้ตามความต้องการของคุณ!
การเลือกรูปทรงของใบมีดของโรงผสมถือเป็นขั้นตอนสำคัญในการออกแบบเครื่องกวนต่อไปนี้เป็นคำแนะนำโดยย่อเกี่ยวกับการเลือกใบพัดแบบพายฉันหวังว่าทุกคนจะชอบมัน:
ใบพัดแบบพายเป็นเครื่องกวนชนิดที่ง่ายที่สุด ใบมีดที่มีลักษณะคล้ายแผ่นที่เรียวยาวต่อเนื่องกันจะถูกเชื่อม ตรึงไว้ที่ดุม หรือยึดไว้บนแกนเครื่องกวน ดังนั้น ราคาต่ำมีการใช้อุปกรณ์ผสมประมาณ 35% ถึง 40%ตัวกวนแบบนี้ก็มักจะมี ใบพัด 3 ใบต่อใบพัด.ใบมีดสามารถติดตั้งในแนวตั้งบนดุมที่เรียกว่า ใบมีดแบน.นอกจากนี้ยังสามารถติดตั้งบนดุมในมุมที่เรียกว่า ไม้พายพับได้.
รูปแบบการไหลที่เกิดจากใบพัดพายจะคล้ายกับใบพัดกังหัน และยังมีความแตกต่างในด้านการไหลบ่าและการไหลตามแนวแกนด้วยอย่างไรก็ตามหน้าที่หลักของใบมีดก็คือ มีฟังก์ชั่นการไหลเวียนที่แข็งแกร่งและส่วนใหญ่จะใช้สำหรับการกวนซึ่งต้องใช้ใบมีดเพื่อระบาย (หมุนเวียน) เป็นจุดประสงค์หลักในกรณีที่มีการจำหน่ายเช่นเดียวกัน ค่าใช้จ่ายในการดำเนินการและการใช้พลังงานของไม้พายแบบพับได้ดีกว่าใบมีดแบบแบนเล็กน้อย.ในทางวิศวกรรมจริง ก มักใช้ใบพัดความเร็วต่ำที่มีเส้นผ่านศูนย์กลางขนาดใหญ่และถึงแม้ว่าผลการตัดจะไม่มาก แต่การไหลเวียนในถังก็ดีเนื่องจากสามารถใช้ใบพัดที่มีเส้นผ่านศูนย์กลางขนาดใหญ่ได้ จึงสามารถใช้เพื่อกวนได้เช่นกัน มีความหนืดปานกลาง 50 Pas.ในเวลานี้ เพื่อให้ชั้นบนและล่างของถังเปลี่ยนได้ง่าย มักใช้ใบพัดแบบหลายขั้นที่มี 3 ถึง 5 ขั้น หรือติดตั้งใบพัดด้านข้างไว้บนใบพัด
บริการภาคสนาม
KEHENG มีประสบการณ์เกือบ 30 ปีบริษัทของเราสามารถให้บริการวินิจฉัยและซ่อมแซมภาคสนามได้ทีมงานด้านเทคนิคจะจัดเตรียมทางเลือกในการบำรุงรักษานอกสถานที่ที่หลากหลายเพื่อช่วยในการดำเนินการผสมของคุณ
การติดตั้ง: ตามข้อกำหนดของลูกค้า
ให้คำปรึกษาและซ่อมแซมนอกสถานที่: KEHENG ให้บริการวินิจฉัยการซ่อมแซมนอกสถานที่หากไม่สามารถแก้ไขปัญหา ณ ที่เกิดเหตุได้ สามารถส่งอุปกรณ์กลับไปยังแผนกตรวจสอบและซ่อมแซมของเราได้
การบำรุงรักษาเชิงป้องกัน: เครื่องจักรทุกเครื่องจะต้องผ่านการตรวจสอบอย่างเข้มงวดก่อนที่จะออกไปKEHENG จะจัดให้มีการทดสอบวินิจฉัยและเกณฑ์มาตรฐานเพื่อให้มั่นใจถึงประสิทธิภาพสูงสุดของโซลูชันการผสมและอุปกรณ์
บริการอื่นๆ: เคHENG สามารถจัดหาโซลูชันและอุปกรณ์การผสมใหม่สำหรับโครงการฟื้นฟูของคุณ
บริการซ่อม
KEHENG นำเสนอการวิเคราะห์และตัวเลือกที่ครอบคลุมที่สุดในการซ่อมมิกเซอร์ไดรฟ์ระดับเริ่มต้น โปรแกรมตรวจสอบและซ่อมแซมมอบ:
1. เพิ่มความน่าเชื่อถือและความน่าเชื่อถือ
2. การซ่อมแซมคุณภาพสูงตามข้อกำหนดที่เข้มงวด
3. ยืดอายุอุปกรณ์ของคุณ
ทุกส่วนของมิกเซอร์ไดรฟ์ได้รับการทำความสะอาดอย่างละเอียดและตรวจสอบเพื่อระบุสาเหตุที่แท้จริงของความล้มเหลวมีการรายงานโดยละเอียดพร้อมกับตัวเลือกการซ่อมตามลำดับชั้นลูกค้าเลือกการซ่อมแซมที่เหมาะสมกับความต้องการในการปฏิบัติงานการรับประกันจะขึ้นอยู่กับตัวเลือกการซ่อมที่เลือก
ปัญหาทั่วไปที่สามารถแก้ไขได้ ได้แก่:
1. ความเหนื่อยล้าทางกล
2. สภาพอารมณ์เสีย
3. โหลดแรงกระแทก
4. การเปลี่ยนแปลงกระบวนการ
5. ความสมดุลของใบพัด
บริการลูกค้า
1. ลูกค้า KEHENG ทุกคนจะได้รับการสนับสนุนและข้อเสนอแนะทั้งก่อนและหลังการขาย
2. บริการของ KEHENG มีวัตถุประสงค์เพื่อช่วยให้ลูกค้าเลือกผลิตภัณฑ์ที่เหมาะสมที่สุด
3. KEHENG ช่วยให้ลูกค้าใช้ผลิตภัณฑ์ได้อย่างถูกต้อง: วางแผน、การติดตั้ง、การฝึกอบรม、การกำจัดปัญหา、การบำรุงรักษาและการซ่อมแซม、การปรับปรุงและการปรับให้เหมาะสม
4. ข้อเสนอของ KEHENG: จัดหาชิ้นส่วนอะไหล่ การพัฒนาทางเทคนิคและเทคโนโลยีล่าสุดที่มีอยู่ การเพิ่มประสิทธิภาพสต็อกของลูกค้า และคำแนะนำเกี่ยวกับชิ้นส่วนอะไหล่
การสนับสนุนทางเทคนิค
KEHENG มีเจ้าหน้าที่วิศวกรด้านการประยุกต์ใช้งานเต็มรูปแบบซึ่งมีประสบการณ์มากมายและมีความรู้กว้างขวางทีมงานด้านเทคนิคของเราประกอบด้วยวิศวกรสนับสนุนด้านเทคนิค วิศวกรออกแบบและพัฒนาผลิตภัณฑ์พวกเขามีความรู้และทักษะพิเศษในการให้บริการและคำแนะนำที่ตอบสนองและเชื่อถือได้พวกเขาจะร่วมมือกับวิศวกรฝ่ายขายเพื่อสื่อสารให้สมบูรณ์วิศวกรด้านการใช้งานสามารถระบุประเภทของไดรฟ์ อัตราส่วนของไดรฟ์ ข้อกำหนดในการติดตั้งมอเตอร์ ข้อกำหนดในการติดตั้งไดรฟ์ รายการพิเศษ เช่น ซีลเชิงกลและมอเตอร์ เพลากวน ดุมใบพัด และรายละเอียดใบพัด
หากคุณต้องการ KEHENG สามารถสนับสนุนการฝึกอบรมและคำแนะนำต่อไปนี้เพื่อให้พนักงานของคุณมีคุณสมบัติและคุ้นเคยกับคุณลักษณะเฉพาะของอุปกรณ์ KEHENG ที่เฉพาะเจาะจง
1. การฝึกอบรมการปฏิบัติงาน
2. การฝึกอบรมการบำรุงรักษา
3. การฝึกอบรมกระบวนการ
JiangSu KeHeng Petrochemical & Electrical Machinery Co., Ltd ก่อตั้งขึ้นในปี 1989 เป็นองค์กรเทคโนโลยีขั้นสูงที่เชี่ยวชาญด้าน R&D การออกแบบ การผลิต และการติดตั้งระดับมืออาชีพมีส่วนร่วมใน เตาทำความร้อนปิโตรเคมี, ระบบนำความร้อนเหลือทิ้งกลับมาใช้ใหม่, อุปกรณ์กำจัดกำมะถันของโรงไฟฟ้า, ระบบบำบัดน้ำเสีย, เครื่องผสม เป็นต้น สินค้าจำหน่ายทั่วประเทศจีนและส่งออกไปยังเอเชียตะวันออกเฉียงใต้ ยุโรป แอฟริกา ตะวันออกกลาง ญี่ปุ่น อินเดีย คาซัคสถาน ตุรกี และประเทศอื่นๆ อีกมากมาย
เคเฮงก็มี ศูนย์ R&D อิสระและ สมบูรณ์แบบ การทดสอบผลิตภัณฑ์ กำลังตรวจสอบ อุปกรณ์. ด้วยนวัตกรรมอย่างต่อเนื่องหลายปี ได้รับรางวัลมากกว่า 30 คุณประโยชน์ แบบอย่าง สิทธิบัตรและ 5 สิทธิบัตรการประดิษฐ์โดยสำนักงานทรัพย์สินทางปัญญาของรัฐ. ถึงตอนนี้ KeHeng มี กลายเป็นผู้จำหน่ายที่มีคุณสมบัติเหมาะสมใน Supply Link ขององค์กรและกลุ่มอุตสาหกรรมขนาดใหญ่หลายแห่ง เช่น ปิโตรไชน่า,ซิโนเปค,CNOOC ฯลฯ
ครองตลาดด้วยคุณภาพผลิตภัณฑ์ ดึงดูดลูกค้าด้วยชื่อเสียงขององค์กร
ความซื่อสัตย์- รากฐานของเราในการตั้งหลัก;การพัฒนา - การแสวงหา KeHeng ชั่วนิรันดร์
คุณภาพของผลิตภัณฑ์
เครื่องผสมทั้งหมดของเราผลิตขึ้นในโรงงานที่สร้างขึ้นโดยเฉพาะตามมาตรฐานคุณภาพ ISO9001 และใช้เฉพาะส่วนประกอบคุณภาพสูงในการก่อสร้างเท่านั้น
การออกแบบที่กำหนดเอง
ทีมงานเทคนิคมืออาชีพของเราจะออกแบบเครื่องผสมที่เหมาะสมที่สุดตามความต้องการของคุณ ซึ่งสามารถให้มูลค่าสูงสุดในการใช้งานได้
Pโครงการ Mการจัดการ
เรามอบหมายผู้จัดการโครงการโดยเฉพาะเพื่อให้แน่ใจว่าการผลิต การประกอบ และการควบคุมคุณภาพทุกด้านมีความก้าวหน้าเพื่อให้ตรงตามข้อกำหนดเฉพาะของลูกค้าแต่ละราย
บริการลูกค้า
ลูกค้า KEHENG ทุกคนจะได้รับการสนับสนุนและข้อเสนอแนะทั้งก่อนและหลังการขายเราช่วยให้ลูกค้าใช้ผลิตภัณฑ์อย่างถูกต้อง: PLAN、การติดตั้ง、การฝึกอบรม、การกำจัดปัญหา、การบำรุงรักษาและการซ่อมแซม、การปรับปรุงและการปรับให้เหมาะสม
ถาม: คุณเป็น บริษัท การค้าหรือผู้ผลิตหรือไม่?
ตอบ: เราเป็นผู้ผลิตโรงงานของเราอยู่ในมณฑลเจียงซู ถาม: จะปรับแต่งเครื่องกวนและมิกเซอร์ได้อย่างไร ตอบ: คุณสามารถส่งพารามิเตอร์การสมัครมาให้เราหรือกรอกแบบฟอร์มที่เราให้ไว้ จากนั้นเราจะเลือกหรือออกแบบผลิตภัณฑ์ที่เหมาะกับคุณและธุรกิจของคุณมากที่สุด ถาม: ระยะเวลาในการผลิตคือเท่าไร? ตอบ: ปกติ 30 วันหากคุณมียี่ห้อมอเตอร์ให้เลือก ระยะเวลารอคอยสินค้าอาจแตกต่างกันไป ถาม: เกี่ยวกับการรับประกันสินค้า? ตอบ: โดยปกติแล้ว เราให้การรับประกัน 1 ปีสำหรับผลิตภัณฑ์ที่ขายไปแล้ว แต่เรายังสามารถให้บริการตลอดชีวิตได้เมื่อคุณต้องการเพื่อรักษาความสัมพันธ์ระยะยาวกับคุณ