| สถานะห้องว่าง: | |
|---|---|
| จำนวน: | |
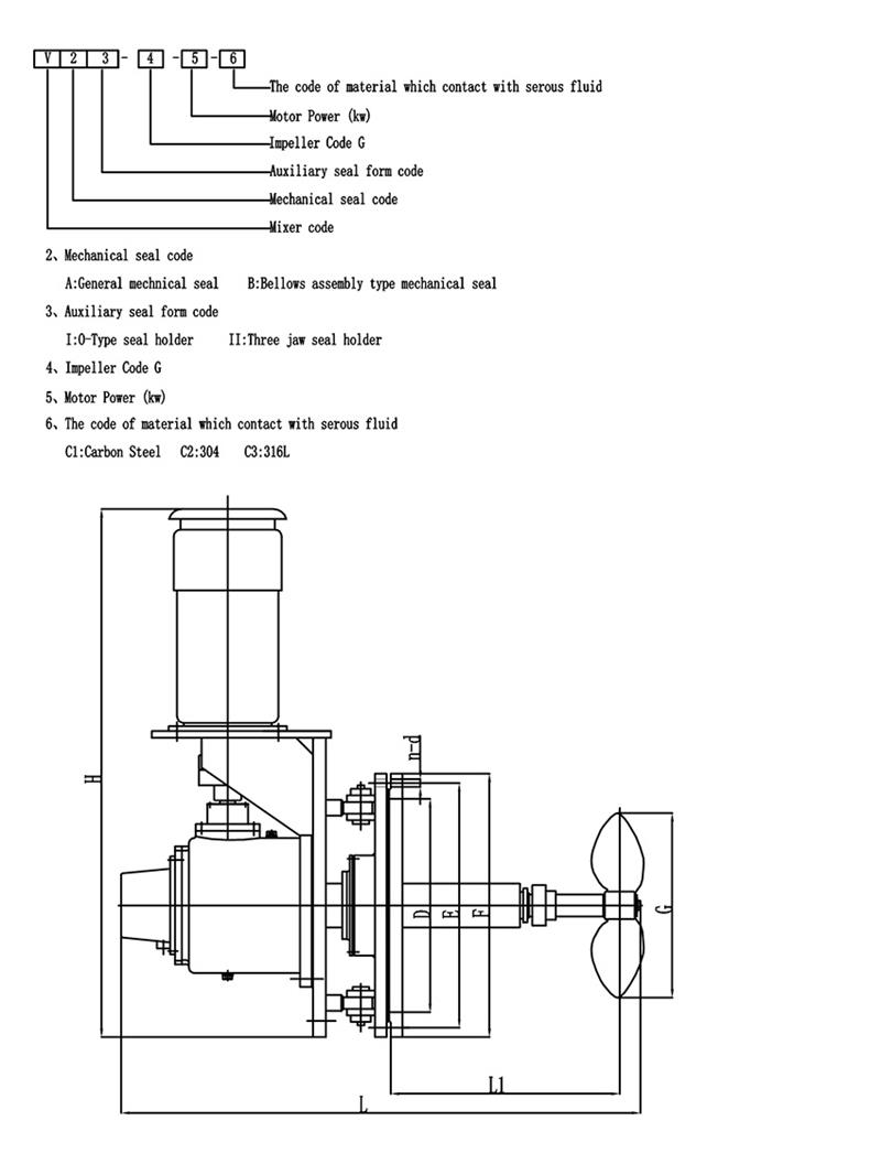
การแนะนำมิกเซอร์ด้านข้าง V-Type:
การติดตั้งเครื่องผสมทางเข้าด้านข้างในถังน้ำมัน ใช้สำหรับผสมน้ำมันหรือตัวกลางอื่นๆ จากนั้นให้บรรลุวัตถุประสงค์ของการประสานกัน การถ่ายเทความร้อน การทำให้เป็นเนื้อเดียวกัน และการป้องกันการสะสมของตะกอนการใช้อุปกรณ์นี้มีข้อดีหลายประการ เช่น การลงทุนเพียงเล็กน้อย การทำงานที่สะดวก ประสิทธิภาพสูง การใช้พลังงานต่ำ ไฟฟ้าสถิตที่เกิดขึ้นในตัวกลางต่ำ และรับประกันคุณภาพของผลิตภัณฑ์
เครื่องผสมด้านข้างแบบ V-Type สามารถติดตั้งได้ในถังปิโตรเลียม ถังหล่อลื่น ถังน้ำมันเชื้อเพลิง ถังพาราฟิน และถังเก็บบางส่วนสำหรับสารเติมแต่งและตัวกลางอื่น ๆ ที่จำเป็นต้องกวน
การเปลี่ยนแปลงมุมสวิงของมิกเซอร์ด้านข้าง V-Type
เครื่องกวนแบบมุมแทรกแบบแปรผันใช้เพื่อป้องกันการสะสมของตะกอนและการเปลี่ยนแปลงมุมการหมุนดังนี้
วัสดุ
การเลือกใบพัดสำหรับอุปกรณ์ผสม
การเลือกรูปทรงของใบมีดของโรงผสมถือเป็นขั้นตอนสำคัญในการออกแบบเครื่องกวนต่อไปนี้เป็นคำแนะนำโดยย่อเกี่ยวกับการเลือกใบพัดแบบพายฉันหวังว่าทุกคนจะชอบมัน:
ใบพัดแบบพายเป็นเครื่องกวนชนิดที่ง่ายที่สุดใบมีดที่มีลักษณะคล้ายแผ่นที่เรียวยาวต่อเนื่องจะถูกเชื่อม ตรึงไว้ที่ดุมหรือยึดไว้บนเพลาเครื่องกวน ดังนั้นราคาจึงต่ำ ประมาณ 35% ถึง 40% ของอุปกรณ์ผสมถูกนำมาใช้ตัวกวนชนิดนี้โดยปกติใบพัดจะมี 3 ใบต่อใบพัดสามารถติดตั้งใบมีดในแนวตั้งบนดุมได้ ซึ่งเรียกว่าใบมีดแบบแบนนอกจากนี้ยังสามารถติดตั้งบนดุมในมุมที่เรียกว่าไม้พายแบบพับได้
รูปแบบการไหลที่เกิดจากใบพัดกังหันจะคล้ายกับใบพัดกังหัน และยังมีความแตกต่างในด้านการไหลบ่าและการไหลตามแนวแกนด้วยอย่างไรก็ตาม หน้าที่หลักของใบมีดคือการมีฟังก์ชันการไหลเวียนที่แข็งแกร่ง และส่วนใหญ่จะใช้สำหรับการกวนซึ่งต้องใช้ใบมีดเพื่อระบาย (หมุนเวียน) เป็นจุดประสงค์หลักในกรณีที่มีการคายประจุเท่ากัน ค่าใช้จ่ายในการดำเนินการและการใช้พลังงานของไม้พายแบบพับจะดีกว่าใบมีดแบนเล็กน้อยในงานวิศวกรรมจริง มักใช้ใบพัดความเร็วต่ำเส้นผ่านศูนย์กลางขนาดใหญ่ และถึงแม้ว่าเอฟเฟกต์การตัดจะไม่มาก แต่การหมุนเวียนในถังก็ดีเนื่องจากสามารถใช้ใบพัดที่มีเส้นผ่านศูนย์กลางขนาดใหญ่ได้ จึงสามารถใช้เพื่อกวนด้วยความหนืดปานกลาง 50 Pasในเวลานี้ เพื่อให้ชั้นบนและล่างของถังเปลี่ยนได้ง่าย มักใช้ใบพัดแบบหลายขั้นตอนที่มี 3 ถึง 5 ขั้น หรือติดตั้งใบมีดด้านข้างไว้บนใบมีด
Hot Tags: เครื่องผสมอุตสาหกรรมมุมหมุน จีน ผู้ผลิต ผู้จำหน่าย โรงงาน ซื้อ กำหนดเอง เสนอราคา ทำในประเทศจีน
การแนะนำมิกเซอร์ด้านข้าง V-Type:
การติดตั้งเครื่องผสมทางเข้าด้านข้างในถังน้ำมัน ใช้สำหรับผสมน้ำมันหรือตัวกลางอื่นๆ จากนั้นให้บรรลุวัตถุประสงค์ของการประสานกัน การถ่ายเทความร้อน การทำให้เป็นเนื้อเดียวกัน และการป้องกันการสะสมของตะกอนการใช้อุปกรณ์นี้มีข้อดีหลายประการ เช่น การลงทุนเพียงเล็กน้อย การทำงานที่สะดวก ประสิทธิภาพสูง การใช้พลังงานต่ำ ไฟฟ้าสถิตที่เกิดขึ้นในตัวกลางต่ำ และรับประกันคุณภาพของผลิตภัณฑ์
เครื่องผสมด้านข้างแบบ V-Type สามารถติดตั้งได้ในถังปิโตรเลียม ถังหล่อลื่น ถังน้ำมันเชื้อเพลิง ถังพาราฟิน และถังเก็บบางส่วนสำหรับสารเติมแต่งและตัวกลางอื่น ๆ ที่จำเป็นต้องกวน
การเปลี่ยนแปลงมุมสวิงของมิกเซอร์ด้านข้าง V-Type
เครื่องกวนแบบมุมแทรกแบบแปรผันใช้เพื่อป้องกันการสะสมของตะกอนและการเปลี่ยนแปลงมุมการหมุนดังนี้
วัสดุ
การเลือกใบพัดสำหรับอุปกรณ์ผสม
การเลือกรูปทรงของใบมีดของโรงผสมถือเป็นขั้นตอนสำคัญในการออกแบบเครื่องกวนต่อไปนี้เป็นคำแนะนำโดยย่อเกี่ยวกับการเลือกใบพัดแบบพายฉันหวังว่าทุกคนจะชอบมัน:
ใบพัดแบบพายเป็นเครื่องกวนชนิดที่ง่ายที่สุดใบมีดที่มีลักษณะคล้ายแผ่นที่เรียวยาวต่อเนื่องจะถูกเชื่อม ตรึงไว้ที่ดุมหรือยึดไว้บนเพลาเครื่องกวน ดังนั้นราคาจึงต่ำ ประมาณ 35% ถึง 40% ของอุปกรณ์ผสมถูกนำมาใช้ตัวกวนชนิดนี้โดยปกติใบพัดจะมี 3 ใบต่อใบพัดสามารถติดตั้งใบมีดในแนวตั้งบนดุมได้ ซึ่งเรียกว่าใบมีดแบบแบนนอกจากนี้ยังสามารถติดตั้งบนดุมในมุมที่เรียกว่าไม้พายแบบพับได้
รูปแบบการไหลที่เกิดจากใบพัดกังหันจะคล้ายกับใบพัดกังหัน และยังมีความแตกต่างในด้านการไหลบ่าและการไหลตามแนวแกนด้วยอย่างไรก็ตาม หน้าที่หลักของใบมีดคือการมีฟังก์ชันการไหลเวียนที่แข็งแกร่ง และส่วนใหญ่จะใช้สำหรับการกวนซึ่งต้องใช้ใบมีดเพื่อระบาย (หมุนเวียน) เป็นจุดประสงค์หลักในกรณีที่มีการคายประจุเท่ากัน ค่าใช้จ่ายในการดำเนินการและการใช้พลังงานของไม้พายแบบพับจะดีกว่าใบมีดแบนเล็กน้อยในงานวิศวกรรมจริง มักใช้ใบพัดความเร็วต่ำเส้นผ่านศูนย์กลางขนาดใหญ่ และถึงแม้ว่าเอฟเฟกต์การตัดจะไม่มาก แต่การหมุนเวียนในถังก็ดีเนื่องจากสามารถใช้ใบพัดที่มีเส้นผ่านศูนย์กลางขนาดใหญ่ได้ จึงสามารถใช้เพื่อกวนด้วยความหนืดปานกลาง 50 Pasในเวลานี้ เพื่อให้ชั้นบนและล่างของถังเปลี่ยนได้ง่าย มักใช้ใบพัดแบบหลายขั้นตอนที่มี 3 ถึง 5 ขั้น หรือติดตั้งใบมีดด้านข้างไว้บนใบมีด
Hot Tags: เครื่องผสมอุตสาหกรรมมุมหมุน จีน ผู้ผลิต ผู้จำหน่าย โรงงาน ซื้อ กำหนดเอง เสนอราคา ทำในประเทศจีน